雷电预警设备主要包含以下设备和组件:
大气电场仪(或大气电场监测探头):
这是雷电预警系统的核心监测设备,通过监测大气电场的变化来识别和预测雷电活动。
它通常由探头和支撑杆等设备组成,利用FSM差模技术,通过探头电机的旋转来获取连续的大气电场值变化。
雷电预警主机:
主机是雷电预警系统的控制中心,负责接收来自大气电场仪等监测设备的数据,并进行处理和分析。
它根据预设的参数和算法,判断雷电的风险等级,并触发相应的预警响应。
雷电预警声光报警装置:
当雷电预警主机判断到雷电风险达到一定程度时,会通过声光报警装置向用户发出预警信号。
这些信号通常包括声音警报和光信号(如闪烁的灯光),以便用户能够迅速注意到并采取相应的防护措施。
无线数据传输模块:
该模块负责将雷电预警系统监测到的数据实时传输到预警主机或其他指定设备。
它通常采用网络通信设备(如4G物联网卡)来实现数据的远程传输和共享。
供电系统:
雷电预警设备需要稳定的电源供应来保证其正常运行。
供电系统可以包括市电供电和太阳能供电等多种方式,以适应不同的使用环境和需求。
其他辅助设备:
根据具体需求和配置,雷电预警设备还可能包括其他辅助设备,如避雷针、防雷接地装置等,以提高整个系统的防雷能力和安全性。
数据采集软件:
负责从大气电场仪等监测设备中采集数据,并将其传输到雷电预警主机进行处理。
雷电预警应用软件:
该软件安装在雷电预警主机上,用于对采集到的数据进行处理和分析,判断雷电的风险等级,并触发相应的预警响应。
它还提供了用户界面,允许用户设置预警参数、查看预警信息等。
通讯管理软件:
用于管理雷电预警系统与其他设备或系统之间的通信,确保数据的实时传输和共享。
综上所述,雷电预警设备是一个由多种设备和组件组成的复杂系统,通过监测大气电场的变化来预测雷电活动,并为用户提供及时的预警信息。

智能雷电预警系统
■产品用途
智能雷电预警系统可用于常规气象业务预报、森林雷击火灾预警、机场及航空航天保障、电力系统安全、油田油库石油钻井平台、高尔夫球场、旅游景区、海滨浴场、野外采矿区等重要场所的短时雷暴检测和预警。得到预警信息以后,现场操作人员可根据大气电场仪显示的预警等级,来决定采取事先做好的何种应急预案,来降低雷暴天气对人员、建筑物、用电设备等造成的影响和损害。
■应用领域
大气电场仪(雷电预警)主要功能为实时测量记录地面上的静电场值与变化率;还可对头顶雷进行预警,并判别解除雷击危险时间,尤其适用于:航天发射、武器库和爆破作业、爆炸处理和储藏、危险品操作、油库和炼油厂、机场油料补充作业和停机坪。
■产品特点
●探头采用了差模测量技术,相对于采用共模测量技术,避免了许多不需要的干扰信号,使得测试结果更加精确;
●探头的外形设计独特,能够有效避免积水、昆虫等对测试电场产生的影响,采用独特设计能有效消减强风地区对探头的伤害,延长探头使用寿命;
●能够组网,一套上位机软件可以配合多套探头使用,对多个探测点返回的信号进行统一的数据记录和分析,从而扩大预警的范围及预警精度;
●上位机软件功能强大,可提供历史数据的查询、统计和分析,并配有曲线图;
●PC端平台具有报警功能,可以设置3个报警等级;移动端小程序与PC端平台数据同步;
●能适应各种恶劣的天气,可以外接太阳能供电,能保证市电中断后,继续工作7天;
■技术参数

■工作原理
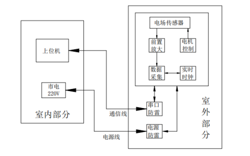
大气电场仪作为探测大气中电场强度的主要仪器,在雷电监测和预警中起着重要作用,是一种高科技高集成度的大气探测设备,室外探头采用差分式探测结构,将探测结果进行 AD 转换,并和时间信息一起打包,通过 RS-485串口或者无线 GPRS 方式远程传送给监控云平台。其系统结构如下图所示:
室外探头部分包括电场探头、数据处理主机两部分组成,电场探头负责对地表附近的大气静电场场强进行测量,在完成一次数据采集。数据处理主机主要完成电场探头所采集数据的分析、处理和存储,并将转换结果打上时标发送出去,同时还对电场探头进行供电和箱体内温度的电路板的温湿度进行实时监控,电源电压,经纬度等数据进行识别和监控。此外,电源端口和信号端口都做了防雷电波感应和入侵的防护,用来抵抗因雷击或电网中大功率设备通断产生的电涌侵袭,保护设备不受损坏。
■系统组成
1——电场探头
2——数据处理主机
3——三色灯报警箱
监控云平台负责将信息处理箱发来的探测数据进行解析,显示在 PC 端上,并在监控云平台上进行实时监控和雷电预警。整个系统可由大气电场仪传感器和监控云平台组成也可由多个大气电场仪传感器和监控云平台软件组成。用户可以将雷电预警系统与电脑连接,从而达成远程监控的目的;通过对数据的分析,对雷云静电场强度和极性变化做出更准确的判断。同时,雷电预警系统还可以与声光报警系统相连接。下图为雷电预警系统示意图,包括了电场探头、数据处理主机、平台显示和声光警报信号的报警箱。

雷电预警系统示意图
■安装地点选择
为了雷电预警的更加准确,在安装雷电预警电场探头时,因尽量避开周围建筑物或通信天线对雷云电场的干扰,电场探头应直接安装在室外无阻档的开阔地带。安装时使电场探头头的仰角>60℃,以保证天空和云层都在探测范围内。电场探头可直接安装在地面上,或安装在屋顶平台上,探头必须良好接地,以便其被雷击中时将雷电电流导向大地,并减少雷电干扰。数据处理主机、太阳能板与电场探头安装在一起,更方便接线。选址示例如图:
■安装参考图

■维护和保养
雷电预警设备每年以保障设备的有效性,维护工作体内容如下:
1.电场探头:在正常使用环境情况下,建议定期清洗一次,用清水及软毛刷清洗探头裸露在空气中的转片、定片和机体内部,清洗完成后,擦干水渍,重新安装。
2.数据处理主机:建议用户注意电缆和连接器的维护。小心电缆和连接器的搬运。不要在堆放或安装电缆时伤害电缆。不要直角折叠电缆。建议用户定期检查蓄电池的情况。
3.太阳能板:检查太阳能板工作情况,一旦发现出现问题,及时更换。
4.支架:检查立杆情况,出现腐蚀情况,及时处理并重新喷漆,情况严重则及时更换。
5.三色报警灯:检查三色灯报警情况,出现故障则维修,情况严重时及时更换。
■云平台软件功能说明
1.产品数据存储
大气电场仪的数据存储在云平台,存储的数据内容包 括数据文件和状态文件,存储的数据量为 3 年。
2.平台功能
大气电场仪云平台软件主要用来接收大气电场仪采集的电场数据,并进行处理、显示。其主要功能模块有登录模块、实时数据曲线显示、告警记录查询、历史记录查询,告警设置等。
雷电监测系统云平台(软件):
(1)基于 GIS 的移动基站的位置管理
(2)基于 GIS 的大气电场仪的位置管理
(3)雷电预警 AI 计算
(4)接入气象局雷电预警系统数据,此项为根据客户需求而定,按年收取数据服务费

(5)平台登陆权限管理

(6)设备管理
a)对设备告警数据进行查询以及对告警数据进行处理并更新处理状态。
b)告警:可对设备进行告警参数设置,当设备到达告警值的时,平台发出告警提示。
①设备达到设置的告警值后页面右上角会出现告警提示信息。
②点击跳出告警弹窗,点击弹窗内信息进入到设备“告警记录”界面。
③三色灯会根据报警等级亮灯:一级告警闪绿灯,二级告警闪黄灯,三级告警闪红灯并鸣叫。
④设备数据恢复正常后,弹窗消失,三色灯也不再闪烁。
⑤注:当设备报警引起注意,想要强制关闭报警灯可以“设备管理-设备信息管理”-“强制关闭告警灯”告警灯则暂停1小时报警。
c)示例:下例示图为设备数值 <-5000 或>5000 时为一级告警,数值 <-10000 或>10000 时为二级告警,数值 <-15000或>15000 时为三级告警。(此告警设置数据为测试值,供参考用,具体数值根据现场雷电实际情况设定)。
(7)实时监测
a) 主要对系统实时参数、历史记录、告警记录进行展示。

3.一个典型的雷电发生过程
■安装及调试
一、安全规定
因机柜内部某些组件的工作电压及电流很大,为保证人身安全,应时刻遵守以下规定:
1.只有接受过电工培训并充分掌握与配电相关知识的人员才可以安装此设备安装过程中,应始终遵守列出的安全规定。
2. 安装过程中,应确保设备不带电。
3.配电电缆布线应合理,避免电缆被其它尖锐硬物刺伤。
4.设备安装在机柜内部或特定的环境中,安装完毕后应妥善保管机柜钥匙和处理好后续事宜。
二、开箱检查
打开包装箱后,您将看到与产品配套的装箱清单,请您仔细核对与设备配套的物料和附件以确保无误。
注意
1. 为安全起见,在安装本产品前,应先断开机柜的总断路器,避免人身遭触电危险。雷电预警系统产品说明书
2. 安装过程中应避免将设备的电缆、传感器接口、断路器与尖锐硬物发生碰撞。
3.安装结束后,请再次检查,确保传感器和交流电源接入到正确的端口。
三、调试
1. 上电前检查
上电前应对设备的电气连接情况进行检查、记录检查结果,确保传感器、交流电缆以及其它各部件安装牢固、接线紧密可靠。
2. 上电调试
a.将设备上电。
b.正常运行,连网成功后可以云平台实时显示避雷器各项参数。
c.设备安装要可靠接地。
四、后续工作
安装和调试完成后,根据记录好设备地址等参数相应的内容。清理安装现场。整理附件物品,并妥善存放。锁好箱体。
扫一扫咨询微信客服